Внимание: Santreyd — информационный посредник. Товары представлены в рамках параллельного импорта. Изображения и описания носят информационный характер.
+7 (486) 290-07-55

Насос погружной колодезный Oasis 25/50, высота подъема 50 м, 1500 л/час STLM-2000683

Артикул: STLM-2000683 Бренд: OASIS Код: 105 316 487
0
Важная информация для покупателей:

Santreyd является информационным посредником. Товары представлены в рамках параллельного импорта. Изображения и описания носят информационный характер и могут отличаться от оригинала.

Информация о рекламодателе объявление № 5316487 от 22.04.2026 г. ООО "САН&nbps;&nbps;&nbps;
Сведения о рекламодателе предоставляется по запросу Правообладателя и/или контролирующих структур

Цена товара
5 032 / шт
Отправьте запрос, чтобы узнать актуальную цену и условия поставки
Под заказ Сроки поставки уточните у менеджера
Укажите количество:шт Итого ( 1 x 5 032 ) :5 032

Основные характеристики

Бренд
OASIS
Страна производителя
Россия
Гарантия
1
Размеры
-
Вес
-
Цвет
Серый / серебристый
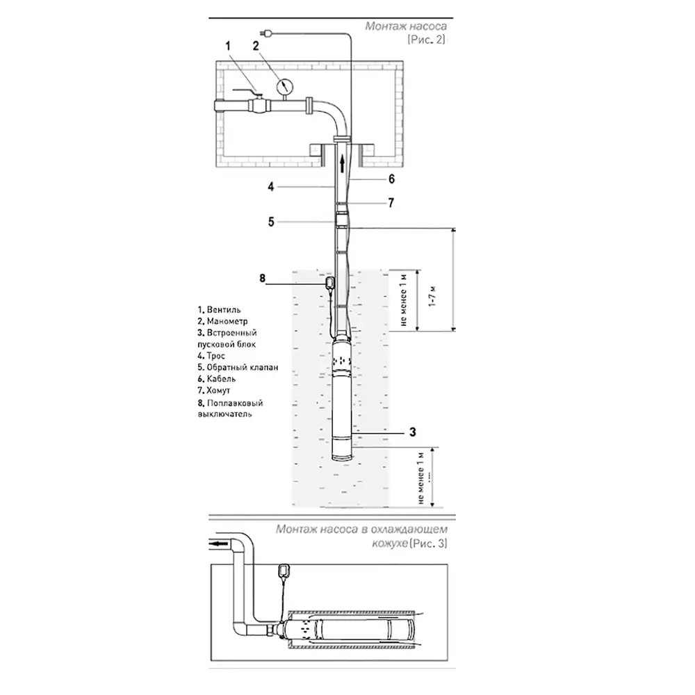
Насос погружной колодезный Oasis 25/50 предназначен для подачи воды из колодцев, открытых водоемов, различных резервуаров и используется для систем автоматизированного водоснабжения дома , для полива сада и огорода. Особенности: максимальная мощность 670 Вт максимальный напор 50 метров; в комплекте кабель на 15 метров; производительность насоса достигает 25 л/мин. Преимущества: корпус и рабочие детали насоса изготовлены из высокопрочных материалов, что увеличивает срок службы; пусковой конденсатор и тепловое реле встроены в корпус, что облегчает использование насоса, увеличивая его защиту и ресурс; конструкция насоса позволяет перекачивать жидкости с более высокой концентрацией твердых частиц в воде - 300 г/м³; двигатель находится в масляной ванне для лучшего охлаждения и защиты воды, что обеспечивает его долгую работоспособность; поплавковый выключатель обеспечивает автоматическое включение и выключение насоса и служит защитой от работы в сухой среде.
Информация для покупателей:

Все описания товаров составлены на основе открытых данных и технической документации. Изображения товаров носят информационный характер и могут отличаться от оригинала.

Артикул STLM-2000683
Бренд OASIS
Гарантия 1
Цвет Серый / серебристый
Страна изготовления Россия
Тип насоса Одноступенчатый
Максимальный расход (л/ч) 1500
Высота подъема (м) 50
Глубина погружения (м) 50
Максимальная мощность (Вт) 670
Напряжение (В) 220
Диаметр (мм) 90
Материал корпуса насоса Нержавеющая сталь
Длина сетевого кабеля (м) 15
Защита от включения без в... Да
Встроенный поплавок Да
Тип воды Чистая вода
Размер пропускаемых части... 0.5
Максимальная температура ... 35
Максимальное давление (бар) 5
Соединительный патрубок в... Нет
Рекомендуемый диаметр шла... 25
Резьба на выходе (мм) С внутренней резьбой 26 x 34 мм
Материал ротора Металл
Тип двигателя Электрический
Обратный клапан Нет
Аксессуары в комплекте Нет
Тип продукта Насос садовый колодезный
Применение продукта Для домашнего водоснабжения и сада
Модель продукта SV-25/50p
Гарантия (лет) 1
Размер насоса (в x ш x д)... 56,5х9х9
Цветовая палитра Серый / серебристый
Тип упаковки Коробка

Отзывы покупателей

0 на основе 0 отзывов

Вопросы и ответы

Здесь вы можете найти ответы на часто задаваемые вопросы или задать свой вопрос о товаре.

Как можно оплатить заказ?

Оплата товаров производится по выставленому счету нашим менеджером, после оформления заказа. Доступные способы оплаты отображены в «Корзине» в момент оформления.

Отвечен 10 марта 2025

Условия доставки и оплаты

ДОСТАВКА ПО МОСКВЕ И ОБЛАСТИ:
Экспресс‑доставка за один день!

Успевайте оплатить заказ до 9:00 — и в тот же день, до 23:00, мы привезём его при наличии на складе.

Стоимость — 6 500 ₽. Быстро, чётко, без ожидания.

ДОСТАВКА ПО ВСЕЙ РОССИИ
Во все регионы круглый год

Надёжные транспортные компании — СДЭК, Деловые Линии, ПЭК, Байкал Сервис — доставят ваш заказ в любой регион.

Удобные варианты оплаты доставки:

Напрямую перевозчику — по отдельному счёту от ТК.

Через нас — мы включим предварительную стоимость доставки в общий счёт. После упаковки и взвешивания, если тариф изменится, разницу вы доплачиваете напрямую транспортной компании — прозрачно и без скрытых переплат.

Стоимость доставки и упаковки оплачивает покупатель. Сроки — от 10 до 30 календарных дней (зависят от правил выбранной ТК).

СПОСОБЫ ОПЛАТЫ:
QR, картой, переводом

Выбирайте то, что удобно:

  • Онлайн банковской картой — через защищённый платёжный шлюз
  • По счёту — банковский перевод по реквизитам
  • По QR‑коду — быстро и без лишних действий

Оплата наличными и при получении недоступна.

Все заказы принимаются только при 100% предоплате в соответствии с условиями договора.

Гарантия на товар

Гарантия 12 месяцев

Насос погружной колодезный Oasis 25/50, высота подъема 50 м, 1500 л/час STLM-2000683 предоставляется с гарантией 12 месяцев с момента покупки.

Условия гарантии:
  • Гарантия распространяется на производственные дефекты
  • Гарантийный талон должен быть заполнен и заверен печатью продавца
  • Товар должен использоваться по назначению и в соответствии с инструкцией
  • Гарантия не распространяется на повреждения, вызванные неправильной установкой или эксплуатацией
Важная информация:

Гарантийные обязательства выполняются в рамках законодательства РФ о параллельном импорте. Для предъявления претензий по гарантии необходимо обратиться к продавцу.

Цена по запросу
Товар: "Обои виниловые бежевые 0.70 м 919653 RASCH Safrano" добавлен в корзину
Оформить заказ
Товар добавлен в корзину
Оформить заказ
Ваша оценка учтена
Общая оценка товара: 3.5
Вывод сообщения о неверном действии со стороны пользователя
Сообщение об успешном действии: отправлена форма, успешный вход и т.д.
Сообщение об успешном действии: отправлена форма, успешный вход и т.д.